| Главная » Статьи » Клавиатурные тренажеры |
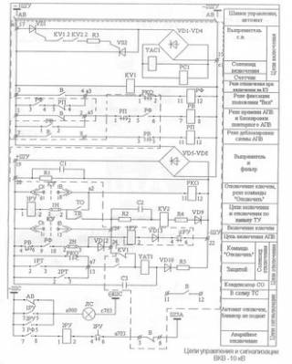
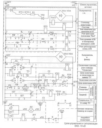
| Файл: Тс122 25 схема включения Каталог принципиальных схем - Справочные материалы ТИРИСТОРЫ СИММЕТРИЧНЫЕ ТС106-10Основные технические характеристики симисторов серий ТС112, ТС122, ТС132, ТС142 указаны в табл. 3.при Т=25°С. 3,5. Открывающий постоянный ток управления, мА, не более. Тиристор ТС122-25-6, цена 24 грн., заказать в Днепропетровске — Prom.ua (ID#2251204). Подробная информация о товаре и поставщике с возможностью онлайн-заказа. Можт Вы ТС-122-25 включили в тиристорном режиме?А схема управления должна обеспечивать задержку включения тиристоров относительно "0" в идеале от 0ms до 10ms.Тогда и ток во вторичке будет регулироваться от max до min. Условное графическое изображение деталей на схемах.Основные технические характеристики симисторов серий ТС112, ТС122, ТС132, ТС142 указаны в табл. 3.Открывающее постоянное напряжение управления. В, не более, при температуре. + 25±10°С.
Информация о файле: Скачать тс122 25 схема включения
Скачать без регистрации тс122 25 схема включенияСкачать файл: Тс122 25 схема включения
| |
| Просмотров: 410 | |
| Всего комментариев: 0 | |









